[ Новые сообщения · Участники · Правила форума · Поиск · RSS ]



  • Страница 1 из 1
  • 1
Модератор форума: Alexium  
Шлифмашинка зуботехническая!
ЖорикСДата: Воскресенье, 10.Апр.2011, 17:46 | Сообщение # 1
Стажер
У вас сообщений: 18
Инженер
OFFлайн
Российская Федерация

Краснодар
Приветствую! Коллеги! Срочно нужна схема подключения двигателя на шлифмашине. Машинка не имеет названия, есть только ТИП-670, завод "Красногвардеец", я так понял, что это модель, идущая перед ШМ-1. Схемку можно скинуть на мыло antikvar-74@mail.ru СПАСИБО!
 
ЖорикСДата: Воскресенье, 17.Апр.2011, 08:51 | Сообщение # 2
Стажер
У вас сообщений: 18
Инженер
OFFлайн
Российская Федерация

Краснодар
Двигатель имеет 8 проводов. Работает на 4 (рабочая и пусковая через ёмкость). Получается, что в нём 2 пусковых и 2 рабочих обмотки. Как их подключать, что б было две скорости?
 
Guest150Дата: Воскресенье, 17.Апр.2011, 14:58 | Сообщение # 3
У вас сообщений: 136
электромеханик
OFFлайн
Российская Федерация

пгт
Quote (ЖорикС)
Как их подключать, что б было две скорости?

ну, очевидно также как в ШМ-1 модель 677, через пакетник ПКП 10 на три положения 1-0-2
 
ЖорикСДата: Воскресенье, 17.Апр.2011, 18:49 | Сообщение # 4
Стажер
У вас сообщений: 18
Инженер
OFFлайн
Российская Федерация

Краснодар
Это понятно. А как в 677 сделано переключение оборотов? В полусекциях обозначение выводов С1, С2, П1, П2. Можно предположить, что П-это пусковая, НО она имеет меньшее (в 2 раза) сопротивление, а пусковые обмотки обычно имеют большее сопротивление. Вот и гадаю, как съиграть полюсами, что б изменять обороты.
 
AlexiumДата: Воскресенье, 17.Апр.2011, 22:21 | Сообщение # 5
Инженер медтехник
OFFлайн
Российская Федерация

Саратов
По моему наоборот пусковые всегда имеют меньшее сопротивление, так как предназначаются для разгона. Может ошибаюсь.
 
SeptДата: Воскресенье, 17.Апр.2011, 22:30 | Сообщение # 6
OFFлайн
Украина

Житомир
Пусковая обмотка имеет большее сопротивление чем рабочая и мотается она проводом меньшего сечения, как правило.
 
ЛомастерДата: Понедельник, 18.Апр.2011, 09:51 | Сообщение # 7
Участник
У вас сообщений: 195
Эл. механик ИМТ
OFFлайн
Российская Федерация

Алтайский край
Смотри схему на ШМ-1 как подключать двигатель у которого 8 проводов.
-1.pdf (35.4 Kb)
 
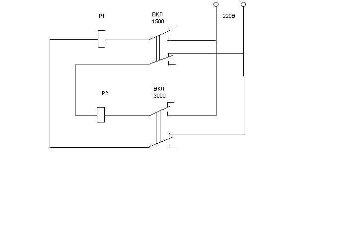
ЛомастерДата: Среда, 20.Апр.2011, 07:15 | Сообщение # 8
Участник
У вас сообщений: 195
Эл. механик ИМТ
OFFлайн
Российская Федерация

Алтайский край
Вот схема как можно подключить ШМ-1 с помощью двух реле и тумблеров
__.bmp (983.0 Kb) · 3934280.bmp (983.0 Kb)
 
ЖорикСДата: Суббота, 23.Апр.2011, 23:48 | Сообщение # 9
Стажер
У вас сообщений: 18
Инженер
OFFлайн
Российская Федерация

Краснодар
Спасибо огромное! После пасхи займусь! good
 
panov-omskДата: Понедельник, 19.Авг.2013, 19:04 | Сообщение # 10
Участник
У вас сообщений: 77
инженер
OFFлайн
Российская Федерация

Омск
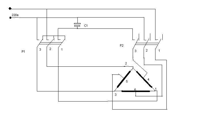
Попался с разобранным и сломанным переключателем. Судя по всему обмотки на 1440 и 2880 разведены в разные стороны на выходе из корпуса двигателя. Были перепутаны концы пусковой обмотки и конденсатора на переключателе (1440 и 2880 , то есть при включении на 1440 подключался вывод с 2880 и наоборот), пускался только от руки. После перемены концов пускается и работает нормально.
Прилагаю схему от руки.
_670.pdf (113.9 Kb)
 
  • Страница 1 из 1
  • 1
Поиск:



Статистика Форума
Последние обновления тем: Новые файлы хранилища: Новые участники: Top10 участников:
1. Дигитайзер Regius 110...[nicfeer (25.Мар.2026)]
2. КРД «РИМ АМ» ф.ООО &q...[bespalnik72 (22.Мар.2026)]
3. Анализатор биохимичес...[walkman8196 (20.Мар.2026)]
4. ИВЛ Neumovent Graph[Рома (19.Мар.2026)]
5. Аппарат "Мустанг...[Romuald (19.Мар.2026)]
6. Помогите опознать ком...[Romuald (19.Мар.2026)]
7. Светодиодный осветите...[Domovenock (16.Мар.2026)]
8. Voluson S8[Нифигатор (16.Мар.2026)]
9. Стоматустановка Siron...[Абак (14.Мар.2026)]
1. Apollo EZ service man...[25.Дек.2025]
2. VIVIX Setup Operation...[12.Окт.2025]
3. GenwareMP[10.Сен.2025]
4. Настройка реагентов M...[20.Авг.2025]
5. Philips HD3-EXP[13.Авг.2025]
6. Рентгеновское оборудо...[08.Авг.2025]
7. VersaMed iVent201 Сер...[13.Фев.2025]
8. Гелпик КРД Ренекс РЦ ...[09.Фев.2025]
9. Офтальмологическая ус...[31.Окт.2024]
10. Cardinal-Health-VELA-...[03.Окт.2024]
1. bastyqq[27.Мар.2026]
2. molodoyded[26.Мар.2026]
3. NIIFXMLOPUXX[26.Мар.2026]
4. Sleeping[26.Мар.2026]
5. Dedshot[26.Мар.2026]
6. medsolut[26.Мар.2026]
7. NameShnuk[26.Мар.2026]
8. kiryaR[26.Мар.2026]
9. sssxxx[26.Мар.2026]
10. bumcik[25.Мар.2026]
МастерБаку[583]
Yulana34[177]
Serg74[160]
Dimitrius[129]
naves[122]
РОМУЛ[121]
bektyish[121]
madmac[116]
Алекс-200[114]
генаf[112]