[ Новые сообщения · Участники · Правила форума · Поиск · RSS ]



  • Страница 1 из 1
  • 1
Модератор форума: renmaster  
проявочная машина МИНИ МЕД МТ-1
ajdarДата: Пятница, 10.Июл.2009, 16:59 | Сообщение # 1
У вас сообщений: 124
Директор предприятия
OFFлайн
Российская Федерация

г.Ульяновск
сайт www.mtl.ru
Адрес: 105318, г. Москва, ул. Ибрагимова, д. 31, корп. 50, Бизнес-центр "Семеновский" (м. «Семеновская»)

ВНИМАНИЕ! Сервис ЗАО "Медицинские Технологии Лтд".
- Новый телефон (495)785-24-59.Он же факс.
- Центральный офис по старым номерам (495) 663-95-01


 
renmasterДата: Понедельник, 20.Июл.2009, 22:11 | Сообщение # 2
OFFлайн
Российская Федерация

Россия
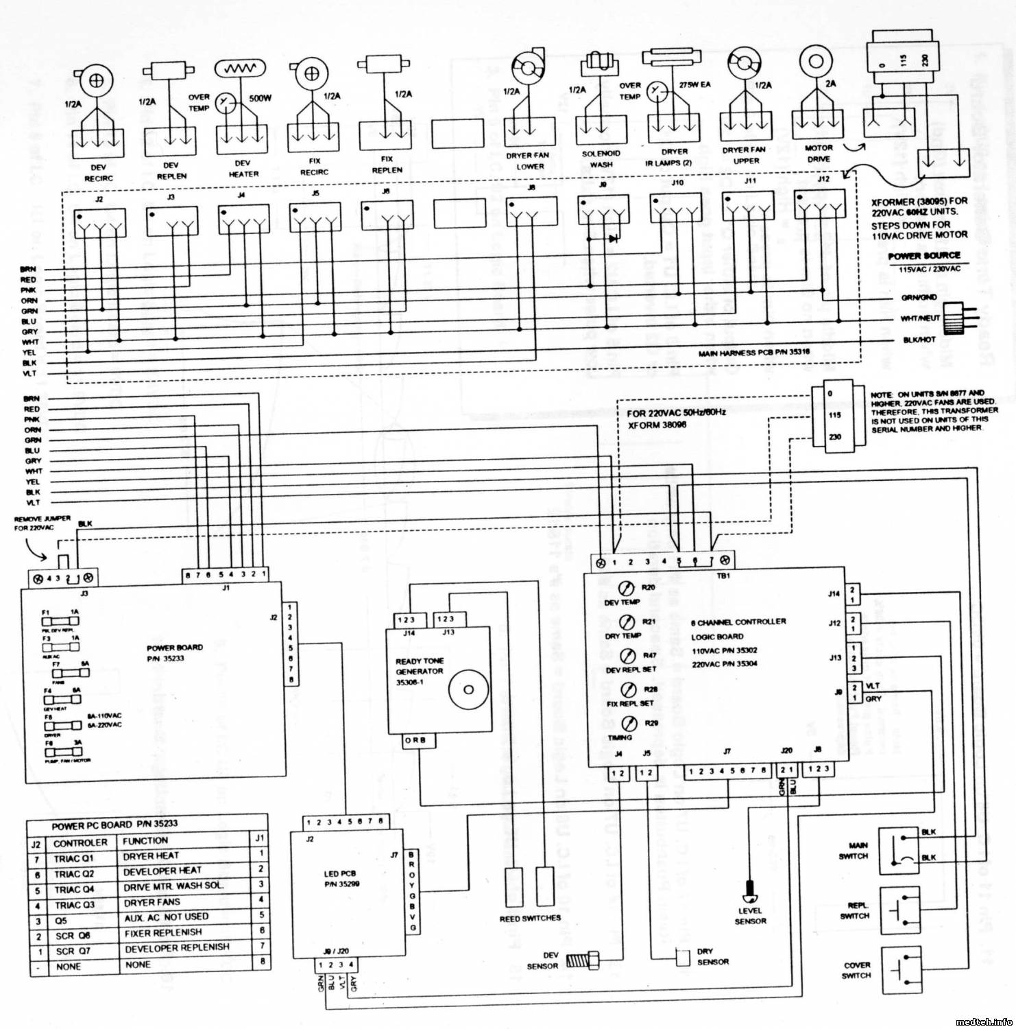
может пригодиться структурная часть

2030931.jpg (257.3 Kb)
 
Polo11Дата: Пятница, 31.Июл.2009, 16:47 | Сообщение # 3
У вас сообщений: 582
рентген
OFFлайн
Российская Федерация

русский
Датчик там хитрый. Это не термопара и не сопротивление - это полупроводниковый датчик. У него на корпусе сверху написано AD590JH.
Их там всего 2. На сушке и на температуре проявителя.


....
 
Polo11Дата: Пятница, 31.Июл.2009, 16:53 | Сообщение # 4
У вас сообщений: 582
рентген
OFFлайн
Российская Федерация

русский
У меня противоположный случай. Машинка не сушит плёнку.
Нагрев постоянно, спираль нагревателей - красная, светодиод нагрева светится постоянно, на нагревателях сетевое напряжение.


....

Сообщение отредактировал Polo11 - Воскресенье, 02.Авг.2009, 16:45
 
renmasterДата: Пятница, 31.Июл.2009, 16:58 | Сообщение # 5
OFFлайн
Российская Федерация

Россия
взависимости от состава фиксажа пленка не до фиксирована и плохо промываеться и поэтому соответственно плохо сохнет
а нагреватели если визуально красные то большего от них и не получить
плюс визуально проверить работу вентиляторов на блоке сушки good
 
renmasterДата: Пятница, 31.Июл.2009, 17:08 | Сообщение # 6
OFFлайн
Российская Федерация

Россия
залейте вместо растворов воду и проверь на пустой уже проявленной пленке весь цикл и посмотрите какова будет пленка
 
Polo11Дата: Воскресенье, 02.Авг.2009, 15:31 | Сообщение # 7
У вас сообщений: 582
рентген
OFFлайн
Российская Федерация

русский
А такой болячки как щелчки при работе машины ни кто не лечил?
Есть одна машинка с подобной штукой, причина - шестерёнка, которая передаёт вращение от вала "по Воде" ко всему сушильному механизму. Она большая такая их всего 3 штуки на сушке стоит. То ли усилие большое, то ли оси не параллельно стоят, но эта большая шестеренка потихоньку выдавливается из маленькой нижней шестерни и в один критический момент проскакивает на зуб, встаёт на место и всё сначала.
После некоторых манипуляций с сушилкой, работает нормально, но периодически проявляется снова. Не пойму, оси маленького диаметра, шестеренки тонкие, не пойму...
На сушке в местах опоры на "водный узел" есть 2 болта, регулируют расстояние между шестеренками, при их регулировке на что смотрят?


....

Сообщение отредактировал Polo11 - Воскресенье, 02.Авг.2009, 20:14
 
renmasterДата: Воскресенье, 02.Авг.2009, 23:49 | Сообщение # 8
OFFлайн
Российская Федерация

Россия
Quote (Polo11)
А такой болячки как щелчки при работе машины ни кто не лечил?

лечиться смазкой WD-40 блока сушки ( он откидываеться) в местах вращения валов, тяжело идет вращение
из из температуры и не смазки (на сухую) проверка вращаться должно без усилий и плавно ( рукой) good
болтами выставляют не большой зазор между шестеренками передачи вращения с ведущего вала и на шестеренку блока сушки
 
renmasterДата: Понедельник, 03.Авг.2009, 17:01 | Сообщение # 9
OFFлайн
Российская Федерация

Россия
Quote (renmaster)
лечиться смазкой WD-40 блока сушки ( он откидываеться) в местах вращения валов, тяжело идет вращение

показываю фото,
8869255.jpg (423.8 Kb) · 5495875.jpg (418.1 Kb)
 
keysysДата: Четверг, 20.Авг.2009, 23:12 | Сообщение # 10
Участник
У вас сообщений: 59
Инженер
OFFлайн
Российская Федерация

Липецк
Был такой косяк на этой машинке-пленка не досушивалась,регулировка температуры сушки ничего не давала,потом выяснилось,что от перегрева через минут 5-10 срабатывает темопредохранитель и включается обратно примерно через такое-же время.Соответственно пленка и проезжала мимо отключенных но еще теплых нагревателей. Искали причину долго,а все оказалось просто до обидного-сгорел двигатель вентилятора,который стоит сзади внизу и дует как-раз на термопредохранитель холодным воздухом, вылечилось заменой,благо МТЛ оперативно решает проблему с запчастями( респект МТЛовцам!!!!)
Quote (Polo11)
А такой болячки как щелчки при работе машины ни кто не лечил?
Есть одна машинка с подобной штукой, причина - шестерёнка, которая передаёт вращение от вала "по Воде" ко всему сушильному механизму. Она большая такая их всего 3 штуки на сушке стоит. То ли усилие большое, то ли оси не параллельно стоят, но эта большая шестеренка потихоньку выдавливается из маленькой нижней шестерни и в один критический момент проскакивает на зуб, встаёт на место и всё сначала.

Там шестеренки фиксируются к осям болтиками под шестигранник,так вот их нельзя затягивать !!!!!! шестеренка должна "люфтить" на оси,иначе оси начинают очень туго вращаться и будут щелчки(проверено собственноручно)


Штирлиц не любил пользоваться мылом,он предпочитал рацию.....
 
Polo11Дата: Пятница, 21.Авг.2009, 21:11 | Сообщение # 11
У вас сообщений: 582
рентген
OFFлайн
Российская Федерация

русский
Отпустить шестеренки типичный случай при несоосности шестеренок, появляется люфтик и оси не закусывает.
Так же были щелчки при отпущенной (прослабленной) оси крепления большой шестерёнки (та что намертво к корпусу сушки прикручена), даже край шестерни подгрызло немного.


....
 
keysysДата: Пятница, 21.Авг.2009, 23:35 | Сообщение # 12
Участник
У вас сообщений: 59
Инженер
OFFлайн
Российская Федерация

Липецк
Во всех 5 машинах ,пришедших в область по Нацпроекту, были ослаблены болтики на шестернях,я не думаю что это косяк сборки...... и работают без WD-шки и не стучат,точнее стучали,когда маленькие оси под большими шестеренками откручивались,так я их с суперклеем закрутил,больше не откручиваются)))))

Штирлиц не любил пользоваться мылом,он предпочитал рацию.....
 
renmasterДата: Пятница, 21.Авг.2009, 23:55 | Сообщение # 13
OFFлайн
Российская Федерация

Россия
Quote (keysys)
под большими шестеренками откручивались,так я их с суперклеем закрутил,больше не откручиваются))

согласен тоже самое делал yes , а так сколько людей столько и мнений
 
renmasterДата: Понедельник, 07.Сен.2009, 22:17 | Сообщение # 14
OFFлайн
Российская Федерация

Россия
со временем начинает подклинивать вентелятор обдува, не всегда есть вращение и от этого грееться ( их два, это верхний, прямо под крышкой и его хорошо видно) с одной стороны необслуживаемый подшибник , с другой стороны сняв воздуховод свободный доступ под смазку вала, оптимально применение WD-40.
2923538.jpg (652.0 Kb) · 3714535.jpg (580.6 Kb)
 
shalunДата: Вторник, 15.Сен.2009, 23:26 | Сообщение # 15
Стажер
У вас сообщений: 31
бригадир
OFFлайн
Российская Федерация

РФ
К вопросу о не досушенной пленке, а про проявитель забыли господа. Как раз, как только начинает идти пленка с сырцой то, это первый признак "похужевшего" проявителя- пришло время менять.
 
renmasterДата: Вторник, 15.Сен.2009, 23:49 | Сообщение # 16
OFFлайн
Российская Федерация

Россия
shalun, согласен и тако есть,
растворы живут примерно в зависимости от колличества проявленной пленки 2-3 недели, если более - на ответственность лаборанта
 
renmasterДата: Понедельник, 12.Окт.2009, 21:16 | Сообщение # 17
OFFлайн
Российская Федерация

Россия
при проявки пленки не гаснет транспорант ЖДИТЕ и происходит постоянная работа привода и насосов подкачки растворов.
под передней крышкой находяться два датчика наличия пленки( слева и права) - так они нуждаються в регулировке иногда wink
5832980.jpg (101.0 Kb)
 
keysysДата: Вторник, 13.Окт.2009, 23:21 | Сообщение # 18
Участник
У вас сообщений: 59
Инженер
OFFлайн
Российская Федерация

Липецк
Quote (renmaster)
при проявки пленки не гаснет транспорант ЖДИТЕ и происходит постоянная работа привода и насосов подкачки растворов.
под передней крышкой находяться два датчика наличия пленки( слева и права) - так они нуждаються в регулировке иногда

Один раз только пришлось регулировать датчики на машине со сроком службы 2-3 года,а чаще всего из-за плохого ухода со стороны рентгенлаборантов ( или санитарок? ) начинают подклинивать магнитные "палочки" на входе пленки( в оригинале называются Pendulum Assy ). То-есть пленка проехала,а "палочка" не опустилась и датчик не сработал,лечится промыванием и сушкой. good


Штирлиц не любил пользоваться мылом,он предпочитал рацию.....
 
renmasterДата: Четверг, 14.Янв.2010, 22:08 | Сообщение # 19
OFFлайн
Российская Федерация

Россия
просьба добовлять информацию по проявочной машинке - проблема - решение
если есть вопросы то создаем тему по по правилам форума
 
susel63Дата: Среда, 17.Фев.2010, 16:17 | Сообщение # 20
Стажер
У вас сообщений: 43
электромеханик. ТО и ремонт
OFFлайн
Российская Федерация

Хакасия (от Урала направо)
Еще одна примочка: Была плохая сушка - оказалось,оторвалась уплотнительная резинка на воздуховоде - поднимаешь блок сушки,видно. Приклеил. Хорошо.
 
susel63Дата: Среда, 17.Фев.2010, 16:21 | Сообщение # 21
Стажер
У вас сообщений: 43
электромеханик. ТО и ремонт
OFFлайн
Российская Федерация

Хакасия (от Урала направо)
И про щелчки:
Quote (keysys)
маленькие оси под большими шестеренками откручивались

Это факт,сплошь и рядом. Лечение такое же - на клей!!! good
 
renmasterДата: Четверг, 11.Мар.2010, 23:53 | Сообщение # 22
OFFлайн
Российская Федерация

Россия
не загораеться сигнал о нагреве проявителя - чаще требуеться замена на новый , после установки желательно использовать новые уплотнительный резинки ( две штуки ) или смазать силиконом сантехническим biggrin , чтоб не подтекало и не отгнили выводы от датчика да врать при работе может температура

2032712.jpg (92.2 Kb)
 
lum0706Дата: Суббота, 20.Мар.2010, 12:52 | Сообщение # 23
Стажер
У вас сообщений: 13
инженер
OFFлайн
Российская Федерация

Москва
Датчик температуры проявителя и сушки AD590JH.
AD590.pdf (387.4 Kb)
 
lum0706Дата: Суббота, 20.Мар.2010, 12:57 | Сообщение # 24
Стажер
У вас сообщений: 13
инженер
OFFлайн
Российская Федерация

Москва
А это для тех кому нужна схема МиниМед-МТ2
_-2.pdf (299.9 Kb)
 
RADIATIONДата: Четверг, 29.Апр.2010, 21:34 | Сообщение # 25
У вас сообщений: 275
Трудоголик
OFFлайн
Российская Федерация

Центр
Информация Сервисная служб МТЛ переехала. Сегодня наблюдались и будут наблюдаться завтра проблемы с телефонами.
Всё будет ОК после праздников.
Новый телефон (495)785-24-59.(Он же факс)
Телефон центрального офиса остался старый (495) 663-95-01


Сообщение отредактировал qwerty123 - Среда, 05.Май.2010, 17:09
 
TeozorroДата: Пятница, 10.Июн.2011, 03:07 | Сообщение # 26
Заглянувший
У вас сообщений: 3
ХАКАСИЯ, РЕСП
OFFлайн
Российская Федерация

Cорск
Мягко говоря-посмотреть бы в глаза конструкторам механизма протяжки пленки....Вроде бы всё это довёл до ума-насос фиксажа встал...вентилятор обдува от обильной смазки клинит....а в основном -чудо техника...почитал форум..спасибо-пойду помпу снимать...
 
webfoxДата: Четверг, 16.Июн.2011, 23:07 | Сообщение # 27
Участник
У вас сообщений: 144
стажер
OFFлайн
Российская Федерация

Китай
Quote (Polo11)
Машинка не сушит плёнку. Нагрев постоянно, спираль нагревателей - красная, светодиод нагрева светится постоянно, на нагревателях сетевое напряжение.

а у меня недовысых biggrin пленки был по причине неподкачки свежих растворов.
 
  • Страница 1 из 1
  • 1
Поиск:



Статистика Форума
Последние обновления тем: Новые файлы хранилища: Новые участники: Top10 участников:
1. Анализатор поля зрени...[SpirituS (04.Дек.2025)]
2. Программный комплекс ...[mqubali (04.Дек.2025)]
3. Кардиорегистратор «ИК...[albano18 (04.Дек.2025)]
4. Thermo Scientific gem...[viggen (03.Дек.2025)]
5. Центрифуга CM-6M ф.El...[Ningen64 (03.Дек.2025)]
6. Дефибриллятор Defi B ...[san-che30 (02.Дек.2025)]
7. Коллиматор Ralco R 22...[seeker (02.Дек.2025)]
8. КУПЛЮ/ПРИМУ в дар при...[seabee (02.Дек.2025)]
9. Центрифуга MiniSpin P...[AntonioPetty (01.Дек.2025)]
1. VIVIX Setup Operation...[12.Окт.2025]
2. GenwareMP[10.Сен.2025]
3. Настройка реагентов M...[20.Авг.2025]
4. Philips HD3-EXP[13.Авг.2025]
5. Рентгеновское оборудо...[08.Авг.2025]
6. VersaMed iVent201 Сер...[13.Фев.2025]
7. Гелпик КРД Ренекс РЦ ...[09.Фев.2025]
8. Офтальмологическая ус...[31.Окт.2024]
9. Cardinal-Health-VELA-...[03.Окт.2024]
10. Service Manual HAMILT...[02.Окт.2024]
1. Intellect[05.Дек.2025]
2. Romanivanov[05.Дек.2025]
3. igogoigogo[05.Дек.2025]
4. 1rishka[04.Дек.2025]
5. L_V_N[04.Дек.2025]
6. ИвановИИ[04.Дек.2025]
7. Alex_U[04.Дек.2025]
8. Yarikus03[03.Дек.2025]
9. EvaLen[03.Дек.2025]
10. dankurets[03.Дек.2025]
МастерБаку[583]
Yulana34[177]
Serg74[160]
Dimitrius[129]
naves[122]
РОМУЛ[121]
bektyish[121]
madmac[116]
Алекс-200[114]
begun_a[112]