[ Новые сообщения · Участники · Правила форума · Поиск · RSS ]



  • Страница 1 из 1
  • 1
Модератор форума: Alexium  
центрифуга Hermle ZK 364
bystronikДата: Понедельник, 09.Янв.2012, 20:16 | Сообщение # 1
Участник
У вас сообщений: 119
инженер
OFFлайн
Украина

Красный Луч
Добрый вечер товарищи медтехники. Поздровляю всех с Новым годом! Крепкого всем здоровья и высоких трудовых достижений в нашем нелегком деле.На днях у меня в больнице вышла из строя ценрифуга немецкого производства ,,Hermle ZK 364 ,, c вмонтированным агрегатом для заморозки плазмы крови.Неисправность заключается в следующем при включении двигатель центрифуги вращается с одинаковой скоростью примерно.100 об.мин., центрифуга оборуд.стречлоч.тахометром и рег.оборотов но ни какой реакции на него нет , схемы нет. Сам регулятор оборотов собран на симисторах они целые рабочие.Может кто сталкивался с подоб.проблемой в данной центрифуге прошу ответить на мой вопрос. javascript://
 
DimitriusДата: Понедельник, 09.Янв.2012, 21:58 | Сообщение # 2
У вас сообщений: 410
инженер
OFFлайн
Украина

Украина
Сфоткай нутро....так быстрее дело будет.
 
bystronikДата: Понедельник, 09.Янв.2012, 22:44 | Сообщение # 3
Участник
У вас сообщений: 119
инженер
OFFлайн
Украина

Красный Луч
Добро завтра фотки выложу bye2

Сообщение отредактировал bystronik - Вторник, 10.Янв.2012, 22:23
 
bystronikДата: Вторник, 10.Янв.2012, 23:04 | Сообщение # 4
Участник
У вас сообщений: 119
инженер
OFFлайн
Украина

Красный Луч
Добрый вечер , фото центрифуги смотри по адресу : http://s018.radikal.ru/i521/1201/f7/489f11a0e35a.jpg,http://s002.radikal.ru/i197/1201/6e/0c7bdd018e44.jpg,http://s018.radikal.ru/i510/1201/df/b50fa3de1e33.jpg,http://s018.radikal.ru/i511/1201/c2/d56f04dfe8ae.jpg,http://s018.radikal.ru/i506/1201/a3/37866a486471.jpg,http://s017.radikal.ru/i441/1201/65/8867c1fb64e6.jpg,http://s018.radikal.ru/i526/1201/4d/e2699a18e72f.jpg
 
AlexiumДата: Среда, 11.Янв.2012, 20:45 | Сообщение # 5
Инженер медтехник
OFFлайн
Российская Федерация

Саратов
Фото супер rofl
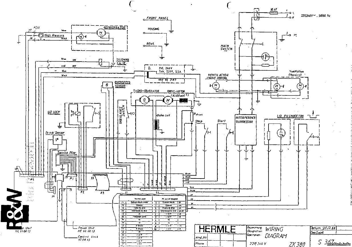
Вот вайринг диаграм
6231541.jpg (191.9 Kb)
 
  • Страница 1 из 1
  • 1
Поиск:



Статистика Форума
Последние обновления тем: Новые файлы хранилища: Новые участники: Top10 участников:
1. Замена светодиода на ...[Shturman (05.Дек.2025)]
2. Анализатор поля зрени...[SpirituS (04.Дек.2025)]
3. Программный комплекс ...[mqubali (04.Дек.2025)]
4. Кардиорегистратор «ИК...[albano18 (04.Дек.2025)]
5. Thermo Scientific gem...[viggen (03.Дек.2025)]
6. Центрифуга CM-6M ф.El...[Ningen64 (03.Дек.2025)]
7. Дефибриллятор Defi B ...[san-che30 (02.Дек.2025)]
8. Коллиматор Ralco R 22...[seeker (02.Дек.2025)]
9. КУПЛЮ/ПРИМУ в дар при...[seabee (02.Дек.2025)]
1. VIVIX Setup Operation...[12.Окт.2025]
2. GenwareMP[10.Сен.2025]
3. Настройка реагентов M...[20.Авг.2025]
4. Philips HD3-EXP[13.Авг.2025]
5. Рентгеновское оборудо...[08.Авг.2025]
6. VersaMed iVent201 Сер...[13.Фев.2025]
7. Гелпик КРД Ренекс РЦ ...[09.Фев.2025]
8. Офтальмологическая ус...[31.Окт.2024]
9. Cardinal-Health-VELA-...[03.Окт.2024]
10. Service Manual HAMILT...[02.Окт.2024]
1. Embenz[06.Дек.2025]
2. Зеленая[06.Дек.2025]
3. zef1984[05.Дек.2025]
4. Dvish[05.Дек.2025]
5. Intellect[05.Дек.2025]
6. Romanivanov[05.Дек.2025]
7. igogoigogo[05.Дек.2025]
8. 1rishka[04.Дек.2025]
9. L_V_N[04.Дек.2025]
10. ИвановИИ[04.Дек.2025]
МастерБаку[583]
Yulana34[177]
Serg74[160]
Dimitrius[129]
naves[122]
РОМУЛ[121]
bektyish[121]
madmac[116]
Алекс-200[114]
begun_a[112]