[ Новые сообщения · Участники · Правила форума · Поиск · RSS ]



  • Страница 1 из 1
  • 1
Модератор форума: genvik, енот  
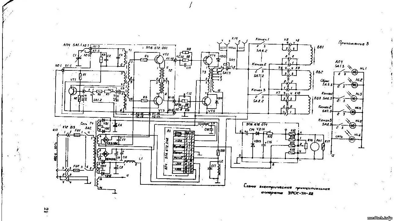
УРСК-7Н-22
DimitriusДата: Среда, 06.Апр.2011, 18:59 | Сообщение # 1
У вас сообщений: 410
инженер
OFFлайн
Украина

Украина
Столкнулся с такой проблемой
-в аппарате ультразвуковом хирургическом со временем( в любой момент и не зависящий от каких либо действий) пропадает выход по всем 3-м каналам, после повторного включения аппарат может запуститься но не сразу, может и вовсе не включиться. Есть подозрения что срывается генерация, но вся проблема время

Кто сталкивался с таким аппаратом, и у кого есть схема на него? (то без схемы долго можно искать)
 
АлександрДата: Четверг, 22.Сен.2011, 19:23 | Сообщение # 2
Участник
У вас сообщений: 142
инженер
OFFлайн
Российская Федерация

Самара
Есть такой аппарат в военном госпитале , неисправность состоит в отсутствии регулировки переменным резистором "Амплитуда" , в остальном работает : при вращении ручки "настройка" показания стрелочного прибора увеличиваются почти до максимума . Интересно что последовательно с резистором "Амплитуда" стоит подстроечный резистор во много раз большего номинала , на него то как раз и реагирует схема при регулировке . Так как новым этот прибор я никогда не видел , то не знаю какие пределы изменения амплитуды при регулировке с панели оператора . Завод Утёс
( г Ульяновск) схему пока не даёт Видимо врачи будут работать , регулируя ручкой "настройка" . Также непонятно как проверить реальную амплитуду колебаний наконечника в работе.
 
ЭлкаДата: Пятница, 23.Сен.2011, 11:49 | Сообщение # 3
У вас сообщений: 153
электромеханик
OFFлайн
Российская Федерация

.
Quote (Александр)
Завод Утёс ( г Ульяновск) схему пока не даёт
Было бы что жадничать !!!
2649758.jpg (234.3 Kb) · 5659792.jpg (163.2 Kb)
 
DimitriusДата: Пятница, 23.Сен.2011, 18:54 | Сообщение # 4
У вас сообщений: 410
инженер
OFFлайн
Украина

Украина
у меня была аналогичная проблема с амплитудой-решение пришло после замены к140уд8(ДА3)

спасибо Элке, теперь сяду за второй прибор

п.с Элка можешь ещё выложить паспорт на прибор?


Сообщение отредактировал Dimitrius - Суббота, 24.Сен.2011, 15:47
 
DimitriusДата: Вторник, 15.Ноя.2011, 21:23 | Сообщение # 5
У вас сообщений: 410
инженер
OFFлайн
Украина

Украина
Всё, разобрался и со вторым таким чудом - проблема оказалась в однопереходном транзисторе КТ117(проблема решилась заменой его)

достал кстати и паспорт, так что кому нужно обращайтесь(90метров весит)

Тему можно закрывать, все проблемы решены, аппараты уже в работе 1-й -4 месяца, второй 1 месяц


Сообщение отредактировал Dimitrius - Вторник, 15.Ноя.2011, 21:25
 
dwemerДата: Пятница, 22.Мар.2013, 01:34 | Сообщение # 6
Стажер
У вас сообщений: 4
Студент факультета Биомедтехника
OFFлайн
Российская Федерация

Москва
Столкнулся с необходимостью ремонта аппарата УРСК-7Н причём сразу в двух вариациях (с регулировкой частоты и без). Настоящие раритеты и гудят как трактора, но нужно бы их оживить. Элка, спасибо за схемы, но не мог бы кто-нибудь выложить паспорт на них?

Сообщение отредактировал dwemer - Пятница, 22.Мар.2013, 01:36
 
АлександрДата: Вторник, 16.Янв.2018, 19:56 | Сообщение # 7
Участник
У вас сообщений: 142
инженер
OFFлайн
Российская Федерация

Самара
Аппарат УРСК-7Н-22 работает очень хорошо с новыми (видимо хирургическими) насадками , так что при максимальной мощности стрелка уходит почти до конца шкалы и наконечник режет , например плитку , но медперсонал использует только старую распылительную лор-насадку (на фотографии ) , на которую сбоку подаётся физраствор из флакона через трубку . Некоторый резонанс и распыление есть при определённой частоте, но мощность не достаточна (некоторое время назад была значительно больше ) . Кроме того при возбуждении на частоте около 26 кГц ( амплитуда на излучателе более 100 В ) временами появляется дополнительный сильный звук (не высокочастотный ) . Может быть диапазон изменения частот при регулировке сузился , но паспорта пока не дали , не знаю, есть ли там эта информация .
8780360.jpg (155.3 Kb)


Сообщение отредактировал Александр - Вторник, 16.Янв.2018, 19:59
 
dwemerДата: Среда, 17.Янв.2018, 00:37 | Сообщение # 8
Стажер
У вас сообщений: 4
Студент факультета Биомедтехника
OFFлайн
Российская Федерация

Москва
Здравствуйте, Александр!
Цитата Александр ()
Кроме того при возбуждении на частоте около 26 кГц ( амплитуда на излучателе более 100 В ) временами появляется дополнительный сильный звук (не высокочастотный ) .

Скорее всего дело в паразитных колебаниях (от них и просадка по мощности). Если с остальными инструментами узел аппарата работает хорошо, значит неисправен инструмент (к примеру отошёл подвод воды). Но обычно дело или в недостаточной силе стягивания концентратора узла и инструмента или в узле, в котором может со временем отклеиться магнитостриктор.
 
  • Страница 1 из 1
  • 1
Поиск:



Статистика Форума
Последние обновления тем: Новые файлы хранилища: Новые участники: Top10 участников:
1. Помощь в техобслужива...[dzyatel (29.Май.2026)]
2. Аппараты НЧ электроте...[aleksan (28.Май.2026)]
3. При операции с примен...[susel63 (28.Май.2026)]
4. Техническая поддержка...[UPZ (25.Май.2026)]
5. MOVIPLAN (УниКоРД-МТ)...[SpirituS (24.Май.2026)]
6. Аппарат магнитотерапе...[SpirituS (24.Май.2026)]
7. Стоматустановка K3 ф....[zizeroman (24.Май.2026)]
8. Анализатор гематологи...[fred1 (22.Май.2026)]
9. ЭХВЧ-400 ск-"Ник...[Olegosh (21.Май.2026)]
1. Apollo EZ service man...[25.Дек.2025]
2. VIVIX Setup Operation...[12.Окт.2025]
3. GenwareMP[10.Сен.2025]
4. Настройка реагентов M...[20.Авг.2025]
5. Philips HD3-EXP[13.Авг.2025]
6. Рентгеновское оборудо...[08.Авг.2025]
7. VersaMed iVent201 Сер...[13.Фев.2025]
8. Гелпик КРД Ренекс РЦ ...[09.Фев.2025]
9. Офтальмологическая ус...[31.Окт.2024]
10. Cardinal-Health-VELA-...[03.Окт.2024]
1. vapinic[29.Май.2026]
2. wenderer861[28.Май.2026]
3. karabas1167[28.Май.2026]
4. Paulus[28.Май.2026]
5. hismatulinaKsenia[28.Май.2026]
6. nefrid12[28.Май.2026]
7. roser362[27.Май.2026]
8. Romany4777[27.Май.2026]
9. RVA-59[27.Май.2026]
10. Dream_29[26.Май.2026]
МастерБаку[583]
Yulana34[177]
Serg74[160]
Dimitrius[129]
naves[122]
РОМУЛ[121]
bektyish[121]
madmac[116]
Алекс-200[114]
генаf[112]