[ Новые сообщения · Участники · Правила форума · Поиск · RSS ]



  • Страница 1 из 1
  • 1
Модератор форума: genvik, енот  
УРСК-7Н-18
chelogДата: Воскресенье, 29.Сен.2013, 20:22 | Сообщение # 1
Участник
У вас сообщений: 111
инженер
OFFлайн
Российская Федерация

Челябинск
Подскажите, по аппарату УРСК-7Н-18. Выходной сигнал очень слабый, но есть. Не могу вычислить по какой причине слабый сигнал.

Сообщение отредактировал chelog - Воскресенье, 29.Сен.2013, 20:22
 
DimitriusДата: Воскресенье, 29.Сен.2013, 20:45 | Сообщение # 2
У вас сообщений: 410
инженер
OFFлайн
Украина

Украина
А в каком режиме - автоподстройка включена или нет? Как определили что выходной сигнал слабый? Выходные транзисторы проверяли ?(VT4 и VT5)
 
chelogДата: Воскресенье, 29.Сен.2013, 21:46 | Сообщение # 3
Участник
У вас сообщений: 111
инженер
OFFлайн
Российская Федерация

Челябинск
В обычном режиме. Автоподстройка не включена (на нем ручная настройка). С помощью воды. Выходные транзисторы менял на новые.
 
DimitriusДата: Воскресенье, 29.Сен.2013, 22:44 | Сообщение # 4
У вас сообщений: 410
инженер
OFFлайн
Украина

Украина
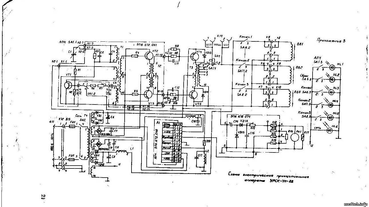
А Вы попробуйте включить автоподстройку и посмотрите что будет(если не ошибаюсь кнопка АПЧ в левом углу на панеле переключателей). Схема автогенератора - начальный VT1 и LC и RC цепочки. Выкладываю схему для ясности переписки
8943558.jpg (147.8 Kb)
 
chelogДата: Четверг, 03.Окт.2013, 09:29 | Сообщение # 5
Участник
У вас сообщений: 111
инженер
OFFлайн
Российская Федерация

Челябинск
В автоматическом режиме так же сигнал слабый. Вы скинули схему аппарата УРСК-7Н-22, они идентичны с 18? Цепочку проверил все в норме. Буду думать, что дальше делать. Если, что выйдет отпишусь.
 
DimitriusДата: Четверг, 03.Окт.2013, 12:49 | Сообщение # 6
У вас сообщений: 410
инженер
OFFлайн
Украина

Украина
Да действительно машинально ошибся, вот на 18 модель, но суть аналогичная на V1 автоколебателный контур, с него и начните, а потом по цепочке V2-3 и V4-5, также проверьте сначала источник питания на С30, С29,С26, С25
5841181.jpg (202.9 Kb)
 
  • Страница 1 из 1
  • 1
Поиск:



Статистика Форума
Последние обновления тем: Новые файлы хранилища: Новые участники: Top10 участников:
1. Замена светодиода на ...[Shturman (05.Дек.2025)]
2. Анализатор поля зрени...[SpirituS (04.Дек.2025)]
3. Программный комплекс ...[mqubali (04.Дек.2025)]
4. Кардиорегистратор «ИК...[albano18 (04.Дек.2025)]
5. Thermo Scientific gem...[viggen (03.Дек.2025)]
6. Центрифуга CM-6M ф.El...[Ningen64 (03.Дек.2025)]
7. Дефибриллятор Defi B ...[san-che30 (02.Дек.2025)]
8. Коллиматор Ralco R 22...[seeker (02.Дек.2025)]
9. КУПЛЮ/ПРИМУ в дар при...[seabee (02.Дек.2025)]
1. VIVIX Setup Operation...[12.Окт.2025]
2. GenwareMP[10.Сен.2025]
3. Настройка реагентов M...[20.Авг.2025]
4. Philips HD3-EXP[13.Авг.2025]
5. Рентгеновское оборудо...[08.Авг.2025]
6. VersaMed iVent201 Сер...[13.Фев.2025]
7. Гелпик КРД Ренекс РЦ ...[09.Фев.2025]
8. Офтальмологическая ус...[31.Окт.2024]
9. Cardinal-Health-VELA-...[03.Окт.2024]
10. Service Manual HAMILT...[02.Окт.2024]
1. Dvish[05.Дек.2025]
2. Intellect[05.Дек.2025]
3. Romanivanov[05.Дек.2025]
4. igogoigogo[05.Дек.2025]
5. 1rishka[04.Дек.2025]
6. L_V_N[04.Дек.2025]
7. ИвановИИ[04.Дек.2025]
8. Alex_U[04.Дек.2025]
9. Yarikus03[03.Дек.2025]
10. EvaLen[03.Дек.2025]
МастерБаку[583]
Yulana34[177]
Serg74[160]
Dimitrius[129]
naves[122]
РОМУЛ[121]
bektyish[121]
madmac[116]
Алекс-200[114]
begun_a[112]