[ Новые сообщения · Участники · Правила форума · Поиск · RSS ]



  • Страница 1 из 1
  • 1
Модератор форума: genvik, енот  
ЭКГ ЭК1Т-03М
STarasДата: Понедельник, 07.Мар.2011, 11:48 | Сообщение # 1
инженер-электроакустика, ультразвук
OFFлайн
Украина

Ровно
Так как, та что у нас отличается как схемой и разводкой платы, так и нумерацией выходных-входных точек платы.
На схеме что у нас генератор 1 мВ припаян к плате к.28-к.29, а на имеющемся в наличии образце почему-то оба провода к галетнику (видно на фото зеленый провод).
Поступил с частично отпаянно-перепаянными проводами.
0553804.jpg (405.7 Kb)
 
babysh-mДата: Понедельник, 07.Мар.2011, 14:36 | Сообщение # 2
сервисный инженер
OFFлайн
Российская Федерация

Екатеринбург
STaras, Посмотри может здесь такая какая нужно http://electro-tech.narod.ru/schematics/medical/diagn.htm
 
STarasДата: Понедельник, 07.Мар.2011, 15:07 | Сообщение # 3
инженер-электроакустика, ультразвук
OFFлайн
Украина

Ровно
babysh-m, там такая схема, как и на фотке - не подходит. nea

Чти вело свое – ибо не ты на нём едешь, но оно везёт тебя
 
babysh-mДата: Понедельник, 07.Мар.2011, 15:11 | Сообщение # 4
сервисный инженер
OFFлайн
Российская Федерация

Екатеринбург
Quote (STaras)
не подходит.
Жаль!
 
SeptДата: Понедельник, 07.Мар.2011, 23:51 | Сообщение # 5
OFFлайн
Украина

Житомир
STaras, есть такой образец, что посмотреть?
4785411.jpg (190.9 Kb)
 
STarasДата: Вторник, 08.Мар.2011, 11:47 | Сообщение # 6
инженер-электроакустика, ультразвук
OFFлайн
Украина

Ровно
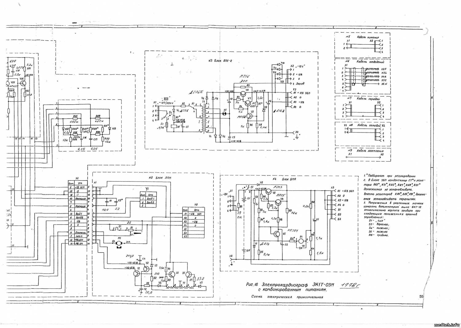
Sept, как бы вопросы понятны из рисунка:
- куда подпаян резистор чувствительности (1 и 2)?
- куда контакты 3,4,5 входного гнезда?
- куда провода от П2К 1 мВ (6,7,8)?
- что за подстроечники I-IV, т.к. уже крученнные - видно по краске?
1-03.pdf (53.9 Kb)


Чти вело свое – ибо не ты на нём едешь, но оно везёт тебя
 
SeptДата: Среда, 09.Мар.2011, 10:36 | Сообщение # 7
OFFлайн
Украина

Житомир
Резистор чувствительности: 1-32, 2-27.
Входное гнездо: 3 - 4я галета 7 контакт, 4 - 3я галета 12 контакт, 5 - 29.
П2К глянь на фотку.
Подстроечники: по той схеме которая у тебя есть, соответствует I -R23, II -R38, III -R34, IV -R79.
7828571.jpg (96.6 Kb) · 3488053.jpg (120.6 Kb)
 
SeptДата: Суббота, 12.Мар.2011, 00:01 | Сообщение # 8
OFFлайн
Украина

Житомир
Получилось?
 
STarasДата: Суббота, 12.Мар.2011, 07:42 | Сообщение # 9
инженер-электроакустика, ультразвук
OFFлайн
Украина

Ровно
Sept, только сегодня возьмусь. Все в бегах был.

Чти вело свое – ибо не ты на нём едешь, но оно везёт тебя
 
shtempelДата: Суббота, 12.Мар.2011, 10:36 | Сообщение # 10
У вас сообщений: 289
инженер
OFFлайн
Российская Федерация

medteh
Может опять не то, но всё же проверьте
http://ladoved.narod.ru/medtehnika_PDF/34.EK1T-03M.pdf
 
STarasДата: Суббота, 12.Мар.2011, 17:17 | Сообщение # 11
инженер-электроакустика, ультразвук
OFFлайн
Украина

Ровно
shtempel, таки не то.

Чти вело свое – ибо не ты на нём едешь, но оно везёт тебя
 
STarasДата: Суббота, 12.Мар.2011, 18:30 | Сообщение # 12
инженер-электроакустика, ультразвук
OFFлайн
Украина

Ровно
Sept, осталась не раскрыта тема контакта 31. И висит провод в никуда от к.9 галеты 4 - на моей первой фотке красный. Может их соединить?

Чти вело свое – ибо не ты на нём едешь, но оно везёт тебя
 
SeptДата: Суббота, 12.Мар.2011, 19:43 | Сообщение # 13
OFFлайн
Украина

Житомир
9й вывод галеты это ползун. Ползуны 2й,3й,4й галет соединены в кучу и на 31 контакт платы.
 
STarasДата: Воскресенье, 13.Мар.2011, 08:43 | Сообщение # 14
инженер-электроакустика, ультразвук
OFFлайн
Украина

Ровно
Подключил. При нажатии 1мВ перо дергается красиво в режимах 1мВ, I, II и III. А в остальных трех режимах aVR, aVL и aVF размах пера сильно большой - зашкаливает. Кручение крутилок не помогает.

Чти вело свое – ибо не ты на нём едешь, но оно везёт тебя
 
SeptДата: Воскресенье, 13.Мар.2011, 20:47 | Сообщение # 15
OFFлайн
Украина

Житомир
Quote (STaras)
Кручение крутилок не помогает.

Скорее всего входной делитель включен не правильно.
Без схемы дела не будет. Завтра сходЮ к конкурентам, давно не виделись, заодно схемку поспрошАю.
 
SeptДата: Понедельник, 14.Мар.2011, 21:48 | Сообщение # 16
OFFлайн
Украина

Житомир
Держи.
0081490.jpg (256.6 Kb) · 4390191.jpg (194.5 Kb) · 8850242.jpg (271.3 Kb)
 
STarasДата: Понедельник, 14.Мар.2011, 22:30 | Сообщение # 17
инженер-электроакустика, ультразвук
OFFлайн
Украина

Ровно
Sept, спасибо. Это оно.

Чти вело свое – ибо не ты на нём едешь, но оно везёт тебя
 
SeptДата: Понедельник, 14.Мар.2011, 23:16 | Сообщение # 18
OFFлайн
Украина

Житомир
Рад помочь. drinks
 
STarasДата: Воскресенье, 19.Июн.2011, 18:17 | Сообщение # 19
инженер-электроакустика, ультразвук
OFFлайн
Украина

Ровно
Quote (STaras)
При нажатии 1мВ перо дергается красиво в режимах 1мВ, I, II и III. А в остальных трех режимах aVR, aVL и aVF размах пера сильно большой - зашкаливает. Кручение крутилок не помогает.
- возвращаюсь к старой теме.
В паспорте на новый вариант кардиографа в п.4.3 написано, что запись калибровочного сигнала может производиться при любом положении переключателя отведений.
Вопрос - есть ли такая запись в паспорте на старый вариант кардиографа (вариант 1978 года) ? Или там калибровочный сигнал только в положении 1мВ?
У кого есть старый паспорт - посмотрите.
 
babysh-mДата: Воскресенье, 19.Июн.2011, 19:30 | Сообщение # 20
сервисный инженер
OFFлайн
Российская Федерация

Екатеринбург
Сколько помню калибровочный сигнал использовался только в положении 1мв.
 
STarasДата: Воскресенье, 19.Июн.2011, 19:36 | Сообщение # 21
инженер-электроакустика, ультразвук
OFFлайн
Украина

Ровно
babysh-m, возможно и так.
Но все же в новой версии на странице 24 написано
Quote (STaras)
что запись калибровочного сигнала может производиться при любом положении переключателя отведений
 
vik100Дата: Понедельник, 17.Окт.2011, 10:55 | Сообщение # 22
Стажер
У вас сообщений: 34
метролог
OFFлайн
Украина

Черновцы
Сильная осциляция при снятии кардиограммы.Кардиограф заземлял, 1мВ работает, но при переключении на отведения перо сильно осцилирует и кардиограмму снять невозможно.Кабеля отведений звонятся, обрывов нет. Подскажите в чём может быть ещё проблемма и как ее можна решить.
Заранее благодарен
 
spoaДата: Понедельник, 17.Окт.2011, 17:48 | Сообщение # 23
Заглянувший
У вас сообщений: 2
Инженер
OFFлайн
Российская Федерация

Тамбов
Возможно экран замкнул с каким-нибудь отведением. Проверял?
 
АГИДата: Вторник, 18.Окт.2011, 07:17 | Сообщение # 24
Техник
У вас сообщений: 382
Инженер
OFFлайн
Российская Федерация

Ставрополь
Quote (spoa)
Возможно экран замкнул с каким-нибудь отведением. Проверял?

Тогда бы на каком нибудь отведении была прямая линия.
Скорее экран в обрыве.
 
МоторДата: Вторник, 18.Окт.2011, 22:01 | Сообщение # 25
Участник
У вас сообщений: 56
инженер
OFFлайн
Российская Федерация

Мытищи
1. Разделить возможные неисправности на две части: кабель - аппарат с помощью заведомо исправного кабеля.
2. АГИ прав, проверь целостность экрана.
3. Возможны сетевые наводки. Исключи влияние близко расположенных розеток, переносок и других 50Гц источников помех.
Удачи!
 
vik100Дата: Среда, 19.Окт.2011, 11:48 | Сообщение # 26
Стажер
У вас сообщений: 34
метролог
OFFлайн
Украина

Черновцы
Всем спасибо за помощь.
 
МВРДата: Воскресенье, 27.Ноя.2011, 23:46 | Сообщение # 27
Медтехник
OFFлайн
Российская Федерация

.
vik100 Сделай сведение штекеров (соедини их все вместе), если всё нормально, то должны быть на ленте или мониторе прямые линии ... Остальное коллеги подсказали ... отнеси аппарат в другое помещение ...
К какой "земле" подсоединил? К технологическому (рабочему) заземлению или защитному занулению (заземлению) ...


Сообщение отредактировал МВР - Вторник, 29.Ноя.2011, 05:50
 
babysh-mДата: Понедельник, 28.Ноя.2011, 11:09 | Сообщение # 28
сервисный инженер
OFFлайн
Российская Федерация

Екатеринбург
vik100, Решил с кардиографом или нет? Если решил отпишись. Зайди на первое сообщение темы, нажми редактирование и выбери решено.
 
vik100Дата: Среда, 14.Дек.2011, 11:40 | Сообщение # 29
Стажер
У вас сообщений: 34
метролог
OFFлайн
Украина

Черновцы
Проблема решена.Спасибо за помощь.
 
bnp_71Дата: Суббота, 10.Янв.2015, 20:36 | Сообщение # 30
Заглянувший
У вас сообщений: 2
ремонт телевизоров
OFFлайн
Украина

Одесса
Всем привет!Электрокардиограф ЭК1Т-03М перо очень сильно бьётся в всех положениях отведений кроме левого крайнего.Калибровочные сигналы не даёт.

Сообщение отредактировал bnp_71 - Суббота, 10.Янв.2015, 20:37
 
bnp_71Дата: Понедельник, 26.Янв.2015, 00:40 | Сообщение # 31
Заглянувший
У вас сообщений: 2
ремонт телевизоров
OFFлайн
Украина

Одесса
Всем привет!Электрокардиограф ЭК1Т-03М при отжатой кнопке успокоения перо дергается в разные стороны с большой частотой! Заменил КПС104Д-тоже самое!
 
  • Страница 1 из 1
  • 1
Поиск:



Статистика Форума
Последние обновления тем: Новые файлы хранилища: Новые участники: Top10 участников:
1. Замена светодиода на ...[Shturman (05.Дек.2025)]
2. Анализатор поля зрени...[SpirituS (04.Дек.2025)]
3. Программный комплекс ...[mqubali (04.Дек.2025)]
4. Кардиорегистратор «ИК...[albano18 (04.Дек.2025)]
5. Thermo Scientific gem...[viggen (03.Дек.2025)]
6. Центрифуга CM-6M ф.El...[Ningen64 (03.Дек.2025)]
7. Дефибриллятор Defi B ...[san-che30 (02.Дек.2025)]
8. Коллиматор Ralco R 22...[seeker (02.Дек.2025)]
9. КУПЛЮ/ПРИМУ в дар при...[seabee (02.Дек.2025)]
1. VIVIX Setup Operation...[12.Окт.2025]
2. GenwareMP[10.Сен.2025]
3. Настройка реагентов M...[20.Авг.2025]
4. Philips HD3-EXP[13.Авг.2025]
5. Рентгеновское оборудо...[08.Авг.2025]
6. VersaMed iVent201 Сер...[13.Фев.2025]
7. Гелпик КРД Ренекс РЦ ...[09.Фев.2025]
8. Офтальмологическая ус...[31.Окт.2024]
9. Cardinal-Health-VELA-...[03.Окт.2024]
10. Service Manual HAMILT...[02.Окт.2024]
1. zef1984[05.Дек.2025]
2. Dvish[05.Дек.2025]
3. Intellect[05.Дек.2025]
4. Romanivanov[05.Дек.2025]
5. igogoigogo[05.Дек.2025]
6. 1rishka[04.Дек.2025]
7. L_V_N[04.Дек.2025]
8. ИвановИИ[04.Дек.2025]
9. Alex_U[04.Дек.2025]
10. Yarikus03[03.Дек.2025]
МастерБаку[583]
Yulana34[177]
Serg74[160]
Dimitrius[129]
naves[122]
РОМУЛ[121]
bektyish[121]
madmac[116]
Алекс-200[114]
begun_a[112]