[ Новые сообщения · Участники · Правила форума · Поиск · RSS ]



  • Страница 1 из 1
  • 1
Модератор форума: dima_perikov, YRA46  
Подключение сепаратора у Fedessa
seabeeДата: Вторник, 02.Дек.2014, 08:56 | Сообщение # 1
У вас сообщений: 1310
инженер
OFFлайн
Российская Федерация

Сибирь
Пришли две стомустановки Coral Lux и Midway NG со встроенными сепараторами.
Надо подключить клапан Parma Cattani что бы можно было работать от существующей больничной системы сепарации.
Вместо имеющейся вакуумной помпы,пришедшей с установкой.
Питание клапана ~24 вольта.


Сообщение отредактировал seabee - Вторник, 02.Дек.2014, 11:33
 
seabeeДата: Вторник, 02.Дек.2014, 15:09 | Сообщение # 2
У вас сообщений: 1310
инженер
OFFлайн
Российская Федерация

Сибирь
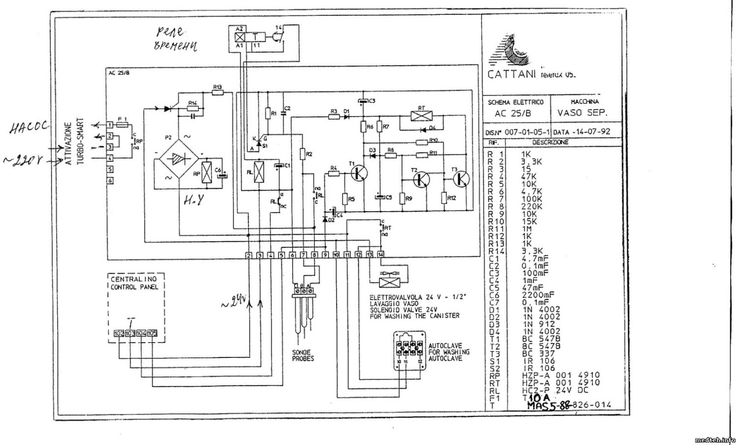
Где то видел этот блок и схему.Осталось найти схему и подключить клапан.
0516962.jpg (496.2 Kb) · 8866285.jpg (405.3 Kb)


Сообщение отредактировал seabee - Вторник, 02.Дек.2014, 15:10
 
bigДата: Вторник, 02.Дек.2014, 15:40 | Сообщение # 3
Техник
У вас сообщений: 1155
инженер
OFFлайн
Российская Федерация

Москва
Цитата seabee ()
от существующей больничной системы сепарации.

Полагаю, аспирации, и, надеюсь, "сухой", впрочем, все равно...

Прилагаю две картинки: информации там достаточно...
2572437.jpg (522.6 Kb) · 0703231.jpg (427.6 Kb)


Пляшите на моей могиле, угощаю !
 
seabeeДата: Вторник, 02.Дек.2014, 17:15 | Сообщение # 4
У вас сообщений: 1310
инженер
OFFлайн
Российская Федерация

Сибирь
Спасибо big.Контакты 1-3 не обязательно наверно подключать?
Ну куда подключать разберусь,если схему нарисую.


Сообщение отредактировал seabee - Вторник, 02.Дек.2014, 17:16
 
bigДата: Вторник, 02.Дек.2014, 17:32 | Сообщение # 5
Техник
У вас сообщений: 1155
инженер
OFFлайн
Российская Федерация

Москва
Цитата seabee ()
Контакты 1-3 не обязательно наверно подключать?

Только, если помпу включает кто-то другой...

В схеме Каттани установки есть реле включения помпы Finder: попробуй задействовать его для управления клапаном.


Пляшите на моей могиле, угощаю !
 
seabeeДата: Вторник, 02.Дек.2014, 18:09 | Сообщение # 6
У вас сообщений: 1310
инженер
OFFлайн
Российская Федерация

Сибирь
Общая помпа у нас работает постоянно.
Да и схему нашёл.Немного другая.
0878504.jpg (141.1 Kb)


Сообщение отредактировал seabee - Вторник, 02.Дек.2014, 18:20
 
МастерБакуДата: Вторник, 02.Дек.2014, 21:15 | Сообщение # 7
У вас сообщений: 11269
инженер
OFFлайн
Российская Федерация

Нижний Новгород
Цитата seabee ()
Parma
это название города в италии.
Цитата seabee ()
Немного другая
чуть- чуть . rofl
seabee, а клапан у вас есть ? и какой.

[p.s.][/p.s.]
4622793.jpg (256.6 Kb)


Сообщение отредактировал МастерБаку - Среда, 03.Дек.2014, 07:20
 
bigДата: Среда, 03.Дек.2014, 03:14 | Сообщение # 8
Техник
У вас сообщений: 1155
инженер
OFFлайн
Российская Федерация

Москва
seabee, сними крышку с клапана: если не ошибаюсь, 24 переменки преобразуется в постоянку.
В этом случае достаточно взять питание, идущее на катушку реле помпы.

Для 100% гарантии результата возьми с установки 24 VAC и запитай клапан через вышеуказанное реле Finder.


Пляшите на моей могиле, угощаю !
 
seabeeДата: Среда, 03.Дек.2014, 13:31 | Сообщение # 9
У вас сообщений: 1310
инженер
OFFлайн
Российская Федерация

Сибирь
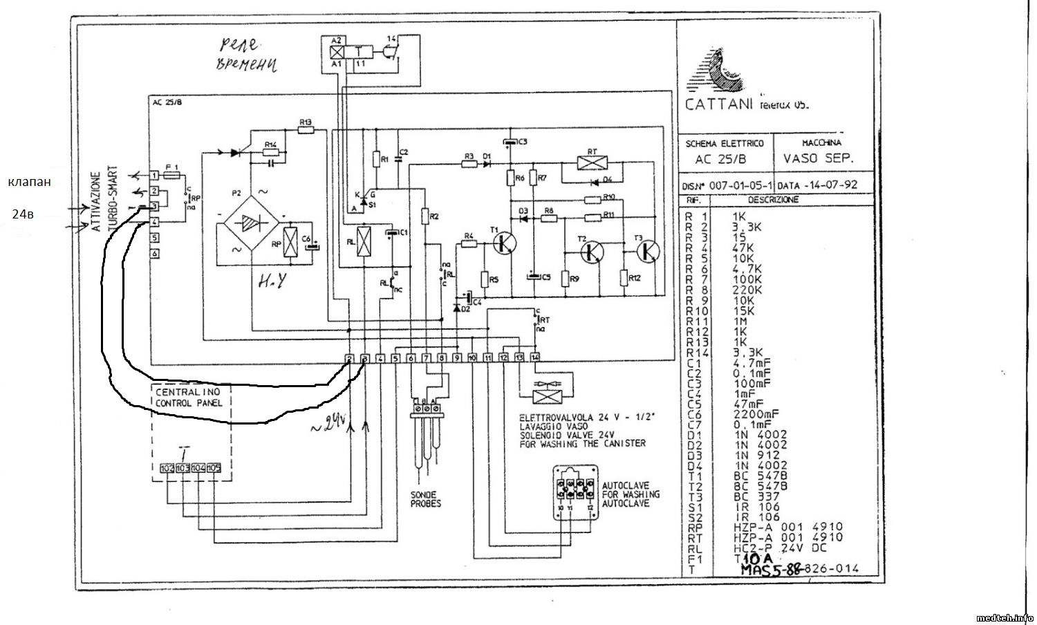
Схема та же,но отсутствует схема управления реле RP и Р2 ,и нет контактов 1-6 слева.
Подключился к 2 и 9 контактам.
4502651.jpg (350.8 Kb)


Сообщение отредактировал seabee - Среда, 03.Дек.2014, 15:47
 
  • Страница 1 из 1
  • 1
Поиск:



Статистика Форума
Последние обновления тем: Новые файлы хранилища: Новые участники: Top10 участников:
1. Анализатор поля зрени...[SpirituS (04.Дек.2025)]
2. Программный комплекс ...[mqubali (04.Дек.2025)]
3. Кардиорегистратор «ИК...[albano18 (04.Дек.2025)]
4. Thermo Scientific gem...[viggen (03.Дек.2025)]
5. Центрифуга CM-6M ф.El...[Ningen64 (03.Дек.2025)]
6. Дефибриллятор Defi B ...[san-che30 (02.Дек.2025)]
7. Коллиматор Ralco R 22...[seeker (02.Дек.2025)]
8. КУПЛЮ/ПРИМУ в дар при...[seabee (02.Дек.2025)]
9. Центрифуга MiniSpin P...[AntonioPetty (01.Дек.2025)]
1. VIVIX Setup Operation...[12.Окт.2025]
2. GenwareMP[10.Сен.2025]
3. Настройка реагентов M...[20.Авг.2025]
4. Philips HD3-EXP[13.Авг.2025]
5. Рентгеновское оборудо...[08.Авг.2025]
6. VersaMed iVent201 Сер...[13.Фев.2025]
7. Гелпик КРД Ренекс РЦ ...[09.Фев.2025]
8. Офтальмологическая ус...[31.Окт.2024]
9. Cardinal-Health-VELA-...[03.Окт.2024]
10. Service Manual HAMILT...[02.Окт.2024]
1. Intellect[05.Дек.2025]
2. Romanivanov[05.Дек.2025]
3. igogoigogo[05.Дек.2025]
4. 1rishka[04.Дек.2025]
5. L_V_N[04.Дек.2025]
6. ИвановИИ[04.Дек.2025]
7. Alex_U[04.Дек.2025]
8. Yarikus03[03.Дек.2025]
9. EvaLen[03.Дек.2025]
10. dankurets[03.Дек.2025]
МастерБаку[583]
Yulana34[177]
Serg74[160]
Dimitrius[129]
naves[122]
РОМУЛ[121]
bektyish[121]
madmac[116]
Алекс-200[114]
begun_a[112]