[ Новые сообщения · Участники · Правила форума · Поиск · RSS ]



  • Страница 1 из 2
  • 1
  • 2
  • »
Модератор форума: YRA46  
Стерилизатор паровой ГПД-560-2 [ТЗМОИ] Тюмень
yblod5Дата: Вторник, 18.Авг.2015, 15:21 | Сообщение # 1
У вас сообщений: 788
Сервис-инженер
OFFлайн
Российская Федерация

Владивосток
. В этой теме собрана вся информация о стерилизаторе паровом ГПД-560-2.
. Одно дело, рыскать по всему форуму с бесчисленным в нём количеством тем о разнообразном оборудовании различных тематик в поисках тем об искомом аппарате (а их насоздано множество), найдя которые, ещё и каждую прочитать. Другое дело, прочитать только одну тему про нужный аппарат, и уже только в ней искать ответ на свой вопрос ...

. Все вопросы и пояснения, тем или иным образом, касающиеся этого аппарата, на которые в теме не найдены ответы, и ответы/советы на них необходимо размещать только в этой ТЕМЕ !!! Тем самым, вы намного облегчите другим участникам и посетителям Форума поиск ответов на их вопросы. Да, и просто в получении полезной практической информации об этом аппарате, и о проблемах связанных с ним.
. ВНИМАНИЕ ! Прежде, чем изложить в этой теме своё сообщение (пост), проследите за тем, чтобы тематика вашего сообщения соответствовала ИЗНАЧАЛЬНОЙ тематике темы (в том числе по наименованию, типу/марке, модели аппарата), и чтобы информации, подобной вашей, в ней не было!
. В противном случае –
потрудитесь найти на Форуме тему с нужной вам тематикой! И ТОЛЬКО убедившись, что на Форуме нет таковой обобщающей темы, вы можете создать новую, или обратиться к модераторам за помощью!

. Не пишите сообщения попусту и от эмоциональных перевозбуждений, не плодите посты-хвосты (вместо редактирования своего поста для добавления в него новой информации следующая прямо за ним, в режиме монолога, череда только своих новых постов с этой информацией) – такая манера изложения своих мыслей в теме, их несобранность, удлиняет тему! В будущем другим её будет нудно и тошно читать ...
.А также, не увлекайтесь излишним, необдуманным цитированием, и если вы специалист, то подумайте прежде: нужна ли цитата (а особенно длинная/нудная, да ещё и хуже того - цепочка из цитат) – поэтому излагайте свои мысли!
. И ещё к сведению и обязательному исполнению см. по ссылке это ТРЕБОВАНИЕ (с.20 ) ! Не демонстрируйте на Форуме свою неинженерную безграмотность, а тем более, не кичитесь ею публично, и тем самоунижая себя в глазах других! ...

. Также есть тема: "Стерилизатор паровой ГПД-560 [ТЗМОИ] Тюмень (Неполадки/проблемы, опыт и советы по их устранению)".
 
kipmanДата: Вторник, 18.Авг.2015, 19:52 | Сообщение # 2
Участник
У вас сообщений: 51
слесарь
OFFлайн
Российская Федерация

Тель-Авив
Цитата yblod5 ()
Показания экографа по температуре не реальные, по времени не соответствуют распечатке. На режиме 121 градуса прерывается цикл по превышению температуры. Какие у кого есть наработки и соображения по дефектам?

https://www.medteh.info/_fr/120/8765032.jpg
https://www.medteh.info/_fr/120/2669172.jpg
https://www.medteh.info/_fr/120/4223505.jpg

На экографе возможно обрыв датчика температуры. Протяни клеммник на правой стороне стеркамеры и проверь разъем на самом приборе. Сними-одень несколько раз и подтяни контакты. У регулирующего температуру в камере контроллера свой датчик температуры и с ним необходимо сделать тоже самое, т.е.:протянуть клеммник на правой стороне стеркамеры и проверить разъем на плате контроллера. Сними-одень несколько раз и подтяни контакты. Если это не поможет сделай калибровку датчика температуры и давления как описано в инструкции на стерилизатор.
 
yblod5Дата: Среда, 19.Авг.2015, 07:22 | Сообщение # 3
У вас сообщений: 788
Сервис-инженер
OFFлайн
Российская Федерация

Владивосток
Цитата kipman ()
Протяни клеммник на правой стороне стеркамеры

ДА, оно! Наблюдаю далее. Странно: ранее на режиме 134 градуса был выставлен вакуум -0,6 Бар.(как говорят, насос не справлялся, да и громко визжал металлическим скрежетом, потому занизили) после прохождения теста БОУИ-ДИКА вновь вернулась установка по умолчанию -0,9 Бар.
3369299.jpg (104.5 Kb)
 
yblod5Дата: Четверг, 20.Авг.2015, 07:17 | Сообщение # 4
У вас сообщений: 788
Сервис-инженер
OFFлайн
Российская Федерация

Владивосток
Цитата kipman ()
Для защиты насоса от кавитации и в определенной степени для регулирования всасывания на насосе установлен кран, сообщающийся с атмосферой. В режиме сушки отрегулируй его по минимуму шума и вибрации.

в описании-флажок( у меня шаровый кран), слышал чуть-чуть достаточно сдвинуть и перестанет как надо откачивть, или не так?
4653446.jpg (67.2 Kb)
 
kipmanДата: Четверг, 20.Авг.2015, 18:36 | Сообщение # 5
Участник
У вас сообщений: 51
слесарь
OFFлайн
Российская Федерация

Тель-Авив
Двигай, не бойся. Если шум усилится верни назад. Прикрываешь кран - вакуум улучшается и наоборот. Ничего сложного. Правда иногда приходится выбирать компромисс - максимальный вакуум не получается при минимуме кавитации. До регулировки обязательно проверь подается ли вода в конденсатор, стоящий между выходом из камеры и вакуумнасосом. Можно просто рукой. Если охлаждение есть внешняя поверхность будет холодной.
 
yblod5Дата: Среда, 20.Апр.2016, 04:13 | Сообщение # 6
У вас сообщений: 788
Сервис-инженер
OFFлайн
Российская Федерация

Владивосток
Где приобрести, или из чего изготовить прокладку на сильфон? Какие самые вероятностные места через которые возможны утечка пара и подсос воздуха при вакуумировании и методы их определения? Какова методика регулировки равномерного прижима уплотнения двери?
4902268.jpg (75.7 Kb) · 2870879.jpg (126.9 Kb)


Сообщение отредактировал yblod5 - Среда, 20.Апр.2016, 04:20
 
PavelSAДата: Среда, 20.Апр.2016, 05:23 | Сообщение # 7
Участник
У вас сообщений: 68
инженер по ремонту медоборудования
OFFлайн
Российская Федерация

Самара
прокладки в "фармстандарт-медтехника" в москве,мы там заказываели,можно попробовать самому из фторопласта.
а регулировка прижима-прокладки под "ножами". blush


PavelSA
 
yblod5Дата: Вторник, 26.Апр.2016, 04:26 | Сообщение # 8
У вас сообщений: 788
Сервис-инженер
OFFлайн
Российская Федерация

Владивосток
Цитата PavelSA ()
прокладки в "фармстандарт-медтехника"
Спасибо, отписал.

Цитата PavelSA ()
а регулировка прижима-прокладки под "ножами"
Догадываюсь, пластины и опоры с пружинами служат для регулировки прижима ригелей, но вот порядок этого действа не ведом. Ведь каждый ригель должен быть так прижат, чтоб равномерно распределилось давление на уплотнительную прокладку по всему периметру двери. Тут должны быть свои хитрости и определённая последовательность регулировки. Можно и самому попытаться опытным путём накрутить, но не хотелось бы новую прокладку не знаючи насильно выжимать и деформировать.

Поменял уплотнители распашных дверей, тест на утечку не проходит, пишет ошибка вакуумного насоса, на ЖК-дисплее -0.906 Бар, на экографе : -0.8758. За время теста вакуум-насос не отключался, похоже никак не может создать должный вакуум. То-ли подсос воздуха, то-ли сам насос маломощный. Не понимаю что дальше делать?
.. одно радует-циклы стерилизации не прерываются и контрольные метки-тесты стали проходить.
1707133.jpg (100.9 Kb) · 9630396.jpg (146.2 Kb) · 9702572.jpg (92.4 Kb)


Сообщение отредактировал yblod5 - Вторник, 26.Апр.2016, 04:27
 
yblod5Дата: Пятница, 09.Дек.2016, 13:49 | Сообщение # 9
У вас сообщений: 788
Сервис-инженер
OFFлайн
Российская Федерация

Владивосток
..короче, хрен с ним с вакуум-тестом, до сих пор работали, циклы проходили. Новая беда: на 134гр. спустя 2-3 мин. стерилизации ошибка "нет воды" и моргает лампочка. В парогенераторе воды чуть ниже верхней отметки. На 121гр. - проходит без останова.
 
МастерБакуДата: Пятница, 09.Дек.2016, 14:38 | Сообщение # 10
У вас сообщений: 11269
инженер
OFFлайн
Российская Федерация

Нижний Новгород
Цитатаyblod5 ()
"нет воды"
низкая скорость набора температуры-давления с вытекающими причинами
 
yblod5Дата: Суббота, 10.Дек.2016, 04:15 | Сообщение # 11
У вас сообщений: 788
Сервис-инженер
OFFлайн
Российская Федерация

Владивосток
...не похоже. Вероятно сбой платы парогенератора с датчиком нижнего уровня. На сл. неделе детально осмотрю, прозвоню, там будет видно.
6502628.png (120.3 Kb)
 
МастерБакуДата: Суббота, 10.Дек.2016, 08:57 | Сообщение # 12
У вас сообщений: 11269
инженер
OFFлайн
Российская Федерация

Нижний Новгород
Цитатаyblod5 ()
парогенератора с датчиком нижнего уровня
а что оно там делает ?

Цитатаyblod5 ()
.не похоже

ЦитатаМастерБаку ()
скорость набора температуры-давления

rofl
 
yblod5Дата: Суббота, 10.Дек.2016, 12:32 | Сообщение # 13
У вас сообщений: 788
Сервис-инженер
OFFлайн
Российская Федерация

Владивосток
ЦитатаМастерБаку ()
а что оно там делает ?

Рассуждаю следующим образом. Поскольку возникает:
Цитатаyblod5 ()
ошибка "нет воды" и моргает лампочка
,
то следует в начале проверить на проводимость к корпусу контакты разъёма X1:5-X1:5, тем самым можно судить о состоянии водяных датчиков. Затем, сняв плату и запитав от 24V блока питания, проверить исправность и уверенное срабатывание VT3-VT7, стабилизатор DA1, конденсаторы С8-С9,С2-С6. Только апослЯ можно лезть в микроконтроллерные дебри, но до этого полагаю дело не дойдёт. Конечно-же надо бы понаблюдать за светодиодами платы в работе.
Какая взаимосвязь с 2й -3й минутой этапа стерилизации 134гр.? пока в моих домыслах.
7256296.jpg (77.2 Kb)


Сообщение отредактировал yblod5 - Суббота, 10.Дек.2016, 13:36
 
МастерБакуДата: Суббота, 10.Дек.2016, 23:50 | Сообщение # 14
У вас сообщений: 11269
инженер
OFFлайн
Российская Федерация

Нижний Новгород
ЦитатаМастерБаку ()
а что оно там делает ?
т.е.
Цитатаyblod5 ()
платы парогенератора с датчиком нижнего уровня
вся эта куча и отвечает за
ЦитатаМастерБаку ()
низкая скорость набора температуры-давления с вытекающими причинами
 
yblod5Дата: Воскресенье, 11.Дек.2016, 00:48 | Сообщение # 15
У вас сообщений: 788
Сервис-инженер
OFFлайн
Российская Федерация

Владивосток
...похоже я чего-то недопонимаю. Скорость набора температуры-давления. В моём случае нет ошибок о превышении интервала времени, как в случае с перегоревшими ТЭНами или утечкой пара. Циклы 121гр. проходят без проблем. На цикле 134гр. "пульсации" затем "нагрев" проходит как обычно. А вот когда начинается этап стерилизации то
Цитатаyblod5 ()
на 134гр. спустя 2-3 мин. стерилизации ошибка "нет воды" и моргает лампочка. В парогенераторе воды чуть ниже верхней отметки.
остановка. Показания в этот момент: давления 2,2+-0,2бар, температура 134+-3гр., то биш норма!
Хотя, возможно в сий момент недостаточно подкачивает насос долива дистиллата в парогенератор, глянем.


Сообщение отредактировал yblod5 - Воскресенье, 11.Дек.2016, 00:57
 
Anakonda2aДата: Понедельник, 12.Дек.2016, 19:22 | Сообщение # 16
Техник
У вас сообщений: 508
Инженер по Т.О. мед. техники
OFFлайн
Российская Федерация

Подольск
Цитата yblod5 ()
короче, хрен с ним с вакуум-тестом

нет не хрен! Разбираем все (абсолютно все) соединения труб и меняем все прокладки. Проверяем герметичность клапанов подачи пара в стер. камеру. Проверяем нет ли дырок в мембранах клапанов.
Цитата yblod5 ()
спустя 2-3 мин. стерилизации ошибка "нет воды"

Сначала проверяем состояние всех датчиков воды - их три (два в парогенераторе и один в трубе подачи воды)
Проверяем наличие воздуха около датчика воды в трубе, если есть проверяем обратный клапан в системе подачи воды в парогенератор.
В электронику лезем только если все вышеперечисленное не помогло.
 
kipmanДата: Понедельник, 12.Дек.2016, 20:24 | Сообщение # 17
Участник
У вас сообщений: 51
слесарь
OFFлайн
Российская Федерация

Тель-Авив
"В парогенераторе воды чуть ниже верхней отметки" Что-то не так. Дело не в электронике. После пульсаций с -0,6 +0,6 бар и нагреве камеры до 134 гр. уровень воды в парогенераторе должен существенно понизиться. (2/3 - 1/2 от верхней отметки). Сними и промой успокоительный сосуд с водоуказательной колонкой. Там собирается грязь даже при работе на дистиллированной воде. Проверь или замени датчики уровня, как советовали выше. Если не держит обратный клапан на подаче воды труба будет горячей. Могут не держать пневмоклапана на входе вакуумнасоса и сбросе пара из камеры. Происходит утечка пара и воды не хватает. В ручном режиме создай давление в камере и проверь. Трубы после клапанов не должны нагреваться. Но в первую очередь проверь водоуказатель. Он похоже врет.
 
yblod5Дата: Вторник, 13.Дек.2016, 12:15 | Сообщение # 18
У вас сообщений: 788
Сервис-инженер
OFFлайн
Российская Федерация

Владивосток
Цитата Anakonda2a ()
Разбираем все (абсолютно все) соединения труб
... затем меняем всё, вместе с трубами. Не помогло- списываем и выбрасываем. Аппарату 10 лет, одно делаешь другое ломается. Стоит только крутнуть где-нибудь и понеслось.
.
Подтяжка этой гайки на "полнитки" решило проблему. Поясню почему. Измерил сопротивление между металлическим корпусом водоуказательной колонки и парогенератором 1,5 КОм.
.
В ГПД-560-2 надобно продублировать проводником соединение корпуса водоуказательной колонки с корпусом парогенератора, иначе лезут "косяки" с датчиками на колонке здесь подробно

... долбаный движок, не удалить не переместить. Модераторы, перетащите это в Медтехника ТЗМОИ и DGM - технические вопросы производителю
8262329.jpg (73.6 Kb)
 
yblod5Дата: Четверг, 14.Сен.2017, 05:16 | Сообщение # 19
У вас сообщений: 788
Сервис-инженер
OFFлайн
Российская Федерация

Владивосток
...опять подниму тему. При вакуум-тесте, который не проходит, в камере вода. Что делать? Всё размонтировать и проверять каждый клапан? При осмотре явное не соответствие пневмогидравлической схемы тому что вижу. Помогите оригиналом. Может у кого есть наработки по технологическому порядку сборки, проверки и конролю герметичности соеденительной и запорной арматуры этого стерилизатора? Какое назначение обозначенной на фото детали?
5666278.jpg (128.6 Kb) · 0086627.png (140.8 Kb)
 
kipmanДата: Воскресенье, 17.Сен.2017, 11:10 | Сообщение # 20
Участник
У вас сообщений: 51
слесарь
OFFлайн
Российская Федерация

Тель-Авив
На фото конденсатоотводчик. Из-за него может быть большой расход пара и соответсвенно воды. Его можно отключить - поставить заглушку на трубопроводе. Програмной продувки камеры через пневмоклапан сброса пара вполне хватает. На стерилизаторах 2010 года выпуска этих деталей уже нет. Вода в камере может быть если стерилизатор установлен не правильно. Проверь камеру уровнем. Попробуй провести тест на прогретой камере. п. 3.5

Сообщение отредактировал kipman - Воскресенье, 17.Сен.2017, 15:07
 
yblod5Дата: Понедельник, 18.Сен.2017, 05:41 | Сообщение # 21
У вас сообщений: 788
Сервис-инженер
OFFлайн
Российская Федерация

Владивосток
вполне понятное объяснение, спасибо, вечерком дозвонюсь на завод, запытаю: можно-ль изменить конструкцию, далее посмотрим.
 
yblod5Дата: Понедельник, 25.Сен.2017, 04:55 | Сообщение # 22
У вас сообщений: 788
Сервис-инженер
OFFлайн
Российская Федерация

Владивосток
Цитата kipman ()
Программной продувки камеры через пневмоклапан сброса пара вполне хватает

...не маловажная деталь: по сервис мануалу эта продувка происходит открытием клапана на 0,4 сек. через каждые 15 сек. во время нагрева и стерилизации. Подмечено (субъективно на слух в сравнении с другим таким-же стерилизатором) что сброс пара чуть больше 0,4 сек.. Самописец это регистрирует увеличенными провалами давления. Подозреваю это и есть причина ошибки и остановки. Есть-ли способ уменьшить время открытия клапана сброса пара?
4812248.jpg (129.8 Kb) · 5816747.jpg (137.5 Kb)
 
Anakonda2aДата: Понедельник, 25.Сен.2017, 14:11 | Сообщение # 23
Техник
У вас сообщений: 508
Инженер по Т.О. мед. техники
OFFлайн
Российская Федерация

Подольск
Цитата yblod5 ()
При вакуум-тесте, который не проходит, в камере вода.

Все правильно - это конденсат. Вакуума нет конденсат остается в камере.
Цитата yblod5 ()
При осмотре явное не соответствие пневмогидравлической схемы тому что вижу.

Здесь у производителя похоже сколько автоклавов - столько и схем, видимо все на коленке делают и по мере поступления заказов.
Для начала нужно все таки понять - почему нет вакуума. Здесь замена прокладок во всех соединениях труб (они одноразовые), проверка уплотнителей дверей и далее по списку. Вакуум-тест должен проходить. И тест бови дик тоже, иначе автоклав считается нерабочим.
 
kipmanДата: Среда, 27.Сен.2017, 19:45 | Сообщение # 24
Участник
У вас сообщений: 51
слесарь
OFFлайн
Российская Федерация

Тель-Авив
Надо проверить клапаны обратные и пневмо перед вакуумнасосом и на выходе из стеркамеры. Утром, когда автоклав холодный, создай давление в камере и по температуре труб после клапанов может выявишь утечку. Обратные клапаны тоже выходят из строя.
 
ovgДата: Четверг, 28.Сен.2017, 08:34 | Сообщение # 25
Участник
У вас сообщений: 73
техник
OFFлайн
Российская Федерация

Тюмень
Коллеги, извиняюсь. Только зарегистрировался, тему создать сам не могу по условиям модерирования форума, у кого есть права, перенесите мой пост в отдельную тему.

Ищу тех. документацию по автоклаву "europa B pro 24", и идеи как лечить ошибку А400 на этом автоклаве.

С уважением OVG.


С уважением ovg
 
yblod5Дата: Четверг, 28.Сен.2017, 12:28 | Сообщение # 26
У вас сообщений: 788
Сервис-инженер
OFFлайн
Российская Федерация

Владивосток
Цитата ovg ()
Ищу тех. документацию по автоклаву "europa B pro 24", и идеи как лечить ошибку А400 на этом автоклаве

не надо новую тему, продолжай старые, и подчисти(убери свой пост):
3546476.png (81.7 Kb)


Сообщение отредактировал yblod5 - Четверг, 28.Сен.2017, 12:30
 
yblod5Дата: Среда, 04.Окт.2017, 13:31 | Сообщение # 27
У вас сообщений: 788
Сервис-инженер
OFFлайн
Российская Федерация

Владивосток
Цитата kipman ()
Надо проверить клапаны обратные и пневмо перед вакуумнасосом и на выходе из стеркамеры. Утром, когда автоклав холодный, создай давление в камере и по температуре труб после клапанов может выявишь утечку. Обратные клапаны тоже выходят из строя.
так и сделал: конденсатоотводчик упразднил(поставил пробки),все трубы после обратных клапанов когда камера под давлением-холодные, соединения не парят. Вакуум не держит(утечка не укладывается в паспортные допуски), идёт где-то подсос. Остаются уплотнители дверей с сильфонами блокировки замков. Шипения под давлением и при вакууме не слышно и не видно. Что ещё предпринять? Заполнить водой и пресануть? Хлопотно....
 
PavelSAДата: Среда, 04.Окт.2017, 15:29 | Сообщение # 28
Участник
У вас сообщений: 68
инженер по ремонту медоборудования
OFFлайн
Российская Федерация

Самара
а соединения манометров,датчиков температуры и давления проверял?

PavelSA
 
yblod5Дата: Среда, 04.Окт.2017, 23:14 | Сообщение # 29
У вас сообщений: 788
Сервис-инженер
OFFлайн
Российская Федерация

Владивосток
Цитата PavelSA ()
а соединения манометров,датчиков температуры и давления проверял?

Да. И ещё магистраль бактерицидного фильтра "воздух в камеру". Когда ухо приложишь к камере- шумок имеется, а где?-ХЗ.
 
kipmanДата: Среда, 11.Окт.2017, 06:11 | Сообщение # 30
Участник
У вас сообщений: 51
слесарь
OFFлайн
Российская Федерация

Тель-Авив
А может не утечка в камере а вакуумнасос не создает необходимое разрежение? Сделай в камере максимально возможный вакуум. Выключи вакуумнасос и понаблюдай минут 10. Если в камере утечек нет давление не должно меняться. Если и изменится на 0.1 это ерунда. Исправный насос с такой утечкой справляется легко и создает вакуум до -0.9. Посмотри фланцевое соединение на вакуумнасосе - может ослабло (был такой случай) и трубку с краном для регулировки кавитации может где подсасывает. Вода в насос нормально подается? В электроклапане перед насосом мембрана нормальная? Расход воды должен быть большой. Бак должен часто наполняться и сливаться. Закрой кран регулировки кавитации - проверь макс. возможный вакуум.
 
PavelSAДата: Среда, 11.Окт.2017, 09:37 | Сообщение # 31
Участник
У вас сообщений: 68
инженер по ремонту медоборудования
OFFлайн
Российская Федерация

Самара
еще раз повнимательнее посмотрел Ваши проблемы,фото и т.д.

Разхождение в реальной температуре и давлении при этой температуре может быть из-за наличия воды в камере,температура уже достигла 134 или 121 гр. ,а давление еще нет.поэтому и сбой-контроллер эти два параметра сравнивает.
проверьте установлен ли стерелизатор по уровню,слив,и возможно еще засор в сливных отверстиях в камере(сеточки),туда как правило бумажные тесты попадают,а при работе вакуумника их там хорошо засасывает...)
и в ручном режиме проверте вакуумник ,как сказано выше.


PavelSA
 
yblod5Дата: Среда, 11.Окт.2017, 13:05 | Сообщение # 32
У вас сообщений: 788
Сервис-инженер
OFFлайн
Российская Федерация

Владивосток
Цитата PavelSA ()
Расхождение в реальной температуре и давлении при этой температуре может быть из-за наличия воды в камере

Стерилизатор стоит правильно, 10 лет почти исправно отработал на своём месте. Вода через каждые 15 сек стравливается во время нагрева и стерилизации, вакуум-насос резво вакуумирует до -0,9. Похоже надо калибровать усилители датчиков давления и температуры платы контроллера. А пока есть кое какие соображения. Что бы проверить, нужно поднять давление в парогенераторе на + 0,2 бар программным способом. кто знает, как это осуществить?
 
PavelSAДата: Среда, 11.Окт.2017, 13:26 | Сообщение # 33
Участник
У вас сообщений: 68
инженер по ремонту медоборудования
OFFлайн
Российская Федерация

Самара
Цитата yblod5 ()
Похоже надо калибровать усилители датчиков давления и температуры платы контроллера.

в инструкции должен быть прописан процесс калибровки,конечно можно попробовать проверить датчики температуры в другой среде,и с применением образцового термометра или термопары от мультиметра(см. пост про гк-100-5),попробуйте проверить датчик давления,я где то как то менял,
и еще может быть где то электролиты подсохли???в БП??если 10 лет работал.


PavelSA
 
Anakonda2aДата: Среда, 11.Окт.2017, 18:18 | Сообщение # 34
Техник
У вас сообщений: 508
Инженер по Т.О. мед. техники
OFFлайн
Российская Федерация

Подольск
Проверь сопротивление датчиков температуры. Должны быть одинаковые. Была однажды такая проблема и автоклав вставал с ошибкой по температуре.
Маловероятно что дело в этом, но тем не менее. Попробуй провести стерилизацию в ручном режиме и понаблюдай как изменяются давление и температура. Будет ли вода в камере? В настоящий момент у меня есть такая же проблема, при диагностики выявлена небольшая утечка в одном клапане "пар в камеру" (хотя мембрана в порядке) завтра еду менять клапан.
 
yblod5Дата: Четверг, 12.Окт.2017, 02:25 | Сообщение # 35
У вас сообщений: 788
Сервис-инженер
OFFлайн
Российская Федерация

Владивосток
Цитата Anakonda2a ()
Попробуй провести стерилизацию в ручном режиме и понаблюдай как изменяются давление и температура. Будет ли вода в камере?

Будет, я заглушил конденсатоотводчик. При стерилизации, в этом случае рекомендовано, удалять вручную нажатием "сброс пара"
 
kipmanДата: Четверг, 12.Окт.2017, 09:53 | Сообщение # 36
Участник
У вас сообщений: 51
слесарь
OFFлайн
Российская Федерация

Тель-Авив
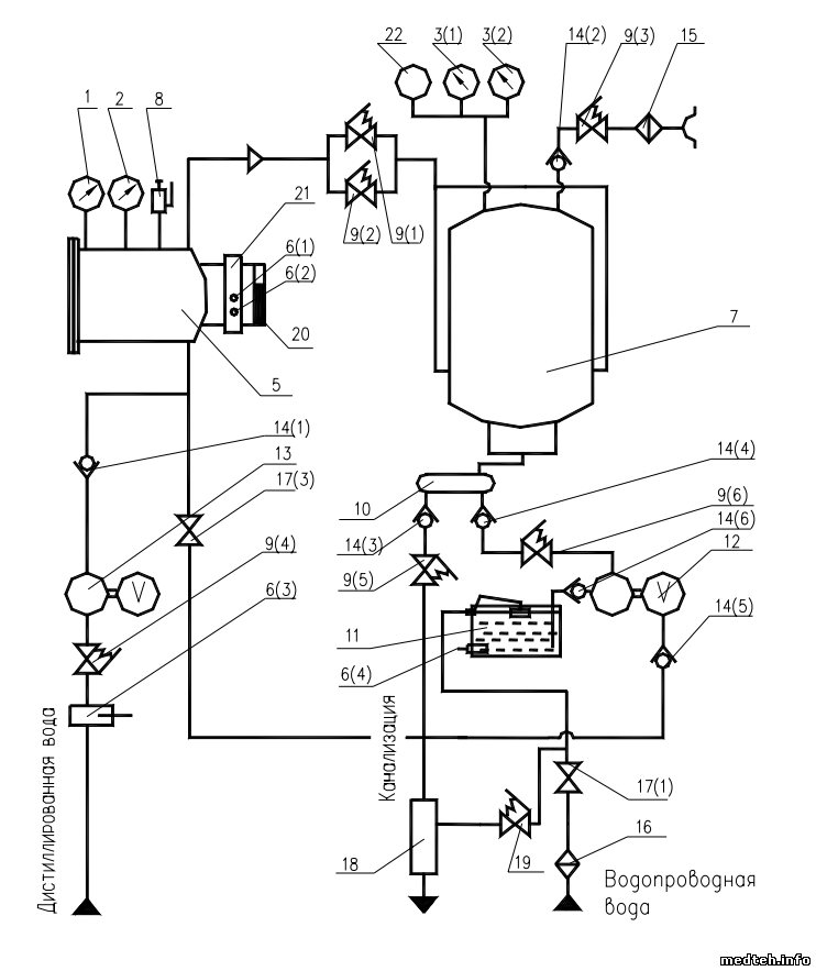
Когда возникают сомнения в правильности показаний калибровку датчиков нужно делать обязательно. Если нет магазина сопротивлений сделай два сопротивления, как описано в инструкции. Хороший цифровой прибор найти не сложно. Это лучше чем ничего. Датчик давления в камере и Экограф поверять хотя бы раз в 2 года. Регулировка давления в парогенераторе см. рисунок.
7403063.png (1.07 Mb)
 
yblod5Дата: Четверг, 12.Окт.2017, 12:34 | Сообщение # 37
У вас сообщений: 788
Сервис-инженер
OFFлайн
Российская Федерация

Владивосток
Премного благодарен, наглядно и понятно. Подозреваю у вас имеется подробный сервис на плату контроллера, нижайше прошу поделиться. Мои сомнения на недобор давления парогенератора возникли после того как я обнаружил масляную пробку в нижнем изгибе трубки датчика . Ранее я слил масло и прочистил трубку. Вероятно когда-то уже был такой дефект с недобором давления и неизвестный мастер не зная где подстройка придумал эту "фишку". Масляная пробка в трубке перед датчиком демпфировала давление пара и давление в котле немного повышалось. Этого хватало для прохождения циклов без останова. Может ошибаюсь.

Сообщение отредактировал yblod5 - Четверг, 12.Окт.2017, 12:44
 
kipmanДата: Четверг, 12.Окт.2017, 16:17 | Сообщение # 38
Участник
У вас сообщений: 51
слесарь
OFFлайн
Российская Федерация

Тель-Авив
Масло возможно попало из манометра. Поверку делали мясляным прессом. Документация по контроллеру есть в хранилище файлов. Набери в поиске AL32.

Сообщение отредактировал kipman - Четверг, 12.Окт.2017, 16:39
 
yblod5Дата: Пятница, 13.Окт.2017, 05:39 | Сообщение # 39
У вас сообщений: 788
Сервис-инженер
OFFлайн
Российская Федерация

Владивосток
Вот так всегда, собрал всю документацию, ознакомился, наметил план работ, звоню на объект- там всё работает без срывов. Спасибо всем за советы и ссылки. Картина ясна. Похоже, я смогу уже самостоятельно разобраться в данном аппарате. Что там "просралось", что всё заработало...- пущай "пашет" пока снова не вызовут, там посмотрим.
 
senyaДата: Среда, 20.Ноя.2019, 13:18 | Сообщение # 40
Стажер
У вас сообщений: 28
инженер
OFFлайн
Беларусь

Минск
На этапе нагрева когда подходит температура к режиму стерилизации возникает ошибка температура ниже допуска, подкинул плату процессорную и датчик температуры на другой стерилизатор там все работает, в чем может быть ошибка?
 
  • Страница 1 из 2
  • 1
  • 2
  • »
Поиск:



Статистика Форума
Последние обновления тем: Новые файлы хранилища: Новые участники: Top10 участников:
1. Замена светодиода на ...[Shturman (05.Дек.2025)]
2. Анализатор поля зрени...[SpirituS (04.Дек.2025)]
3. Программный комплекс ...[mqubali (04.Дек.2025)]
4. Кардиорегистратор «ИК...[albano18 (04.Дек.2025)]
5. Thermo Scientific gem...[viggen (03.Дек.2025)]
6. Центрифуга CM-6M ф.El...[Ningen64 (03.Дек.2025)]
7. Дефибриллятор Defi B ...[san-che30 (02.Дек.2025)]
8. Коллиматор Ralco R 22...[seeker (02.Дек.2025)]
9. КУПЛЮ/ПРИМУ в дар при...[seabee (02.Дек.2025)]
1. VIVIX Setup Operation...[12.Окт.2025]
2. GenwareMP[10.Сен.2025]
3. Настройка реагентов M...[20.Авг.2025]
4. Philips HD3-EXP[13.Авг.2025]
5. Рентгеновское оборудо...[08.Авг.2025]
6. VersaMed iVent201 Сер...[13.Фев.2025]
7. Гелпик КРД Ренекс РЦ ...[09.Фев.2025]
8. Офтальмологическая ус...[31.Окт.2024]
9. Cardinal-Health-VELA-...[03.Окт.2024]
10. Service Manual HAMILT...[02.Окт.2024]
1. Dvish[05.Дек.2025]
2. Intellect[05.Дек.2025]
3. Romanivanov[05.Дек.2025]
4. igogoigogo[05.Дек.2025]
5. 1rishka[04.Дек.2025]
6. L_V_N[04.Дек.2025]
7. ИвановИИ[04.Дек.2025]
8. Alex_U[04.Дек.2025]
9. Yarikus03[03.Дек.2025]
10. EvaLen[03.Дек.2025]
МастерБаку[583]
Yulana34[177]
Serg74[160]
Dimitrius[129]
naves[122]
РОМУЛ[121]
bektyish[121]
madmac[116]
Алекс-200[114]
begun_a[112]